Article

Video - Burkert Mag Meters on the CBW

« Go Back
Information
Validated
Published
Calibrating-Burkert-Mag-Meters-on-the-CBW
Article Details
000001167
Video - Burkert Mag Meters on the CBW
Burkert mag meter on the CBW
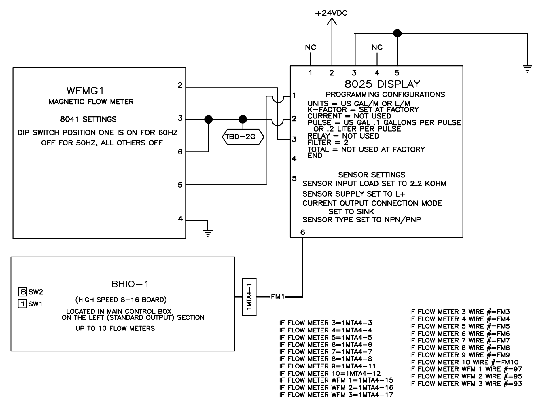
Magnetic flow meters are used in a PulseFlow® CBW® system to accurately measure the flow of rinse and wash water.  The sensor (8041) in the module piping connects to a display module (8025).  The display module makes and input on the High Speed O/I board, addressed SW1 - 1 and SW2 - 8.  The Mentor® monitors flow and stops the pump when quantities are satisfied.

Calibrating the Flow Meter

There are two methods for calibrating the flow meter.
  1. Adjust the K-Factor based on the original K-Factor set by Milnor at the factory.
  2. Use the TEACH function built into the 8025 display module. This requires known quantities of water.

K-Factor Adjustment

The K-Factor is set at Milnor. This is specific to the meter that came with your machine. If the 8025 display or 8041 inlet has been changed we need to verify the quantities of water called for are matching the quantities physically pumped.
Since we pump from the PulseFlow tank for main primary flow, the simplest adjustment is to confirm the water desired against the water pumped from the tank and adjust the K-Factor accordingly until the quantity shown on the measured in Mentor matches the physical quantity measured from the tank. Use the calculator below to calculate the new K-Factor or use the formula:

Mentor Desired Gallons x Current K-Factor / Actual Gallons = New K-Factor

Test this a few times and confirm your changes.

TEACH Function

Using the TEACH function requires you to pump a quantity of water and tell the flow transmitter how much water was pumped.  
The easiest method to calibrate using flow and the teach function is shown in this video. Test this a few times and confirm your changes.

Milnor® CBW® Burkert Teach Function

Wiring for the 8041:

Red to +V
Black to -V and jump to terminal 6
Green to terminal 4
White is terminal 5 - this is the pulse output.  
terminal 6 is jumped to terminal 3.

General Wiring

Mag Meter Wiring

8025 Display Switch Locations

Picture of 8025 Wallmount Display

Feedback

 

Was this article helpful?


   

Feedback

Please tell us how we can make this article more useful.

Characters Remaining: 255