
« Go Back
| Information |
| Validated | |
| Published | |
| Updating-Computer | |
| Article Details |
| 000001904 | ||
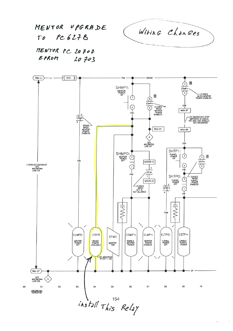
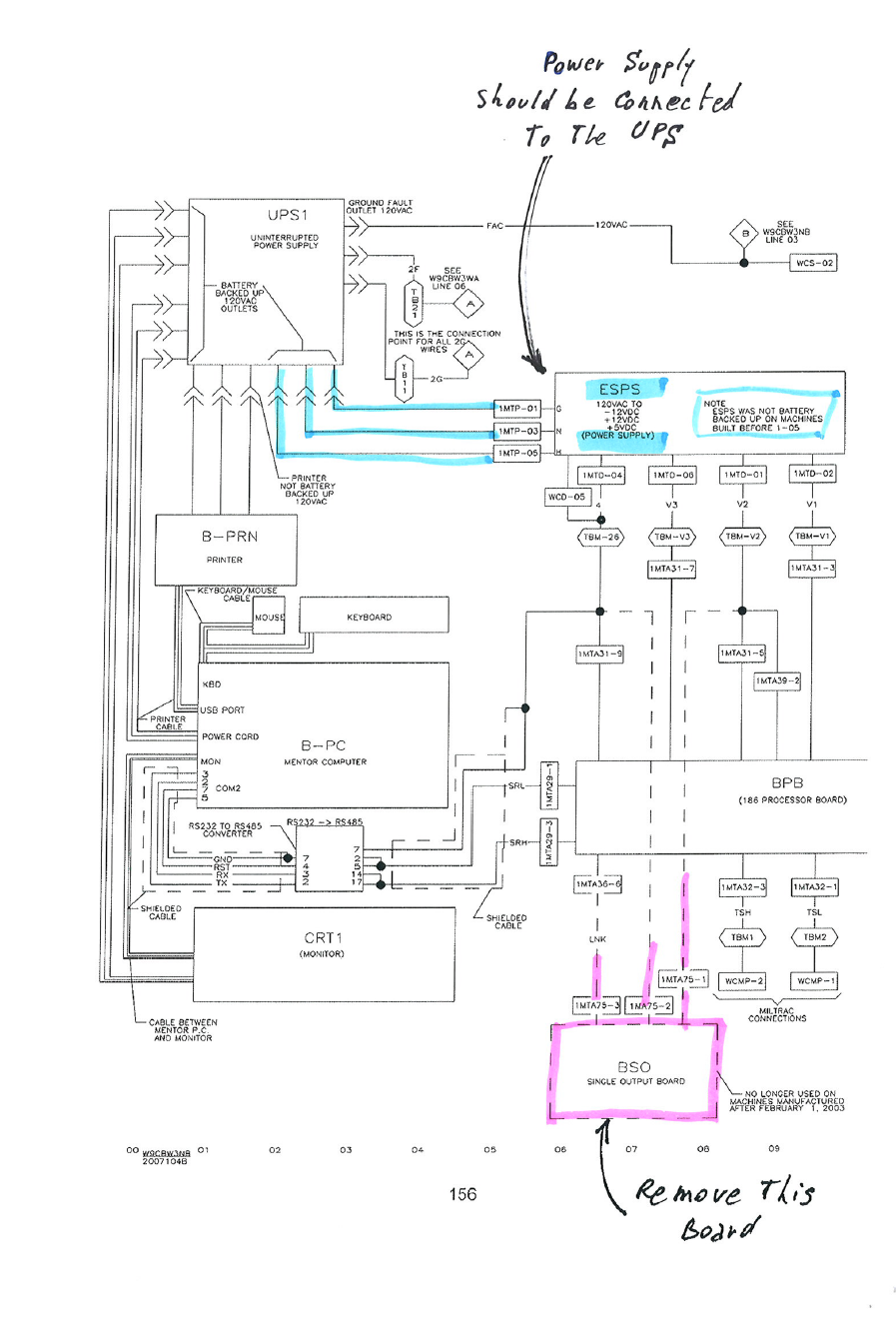
| Updating Mentor PC | ||
| Wiring changes when updating PC to Siemens 627 | ||
|
||

| Information |
| Validated | |
| Published | |
| Updating-Computer | |
| Article Details |
| 000001904 | ||
| Updating Mentor PC | ||
| Wiring changes when updating PC to Siemens 627 | ||
|
||
Please fill out all parts of the form below for help or send an email to service@milnor.com.